淀粉行业麦芽糊精余热回收项目案例(二)
时间:06-16
作者:顺洋科技
浏览:
次
本项目产品:麦芽糊精----玉米淀粉原料经过水解转化、喷雾干燥而获得的碳水化合物产品。其系列产品根据DE值的不同,常见的产品规格有:MD10、MD15、MD20等。
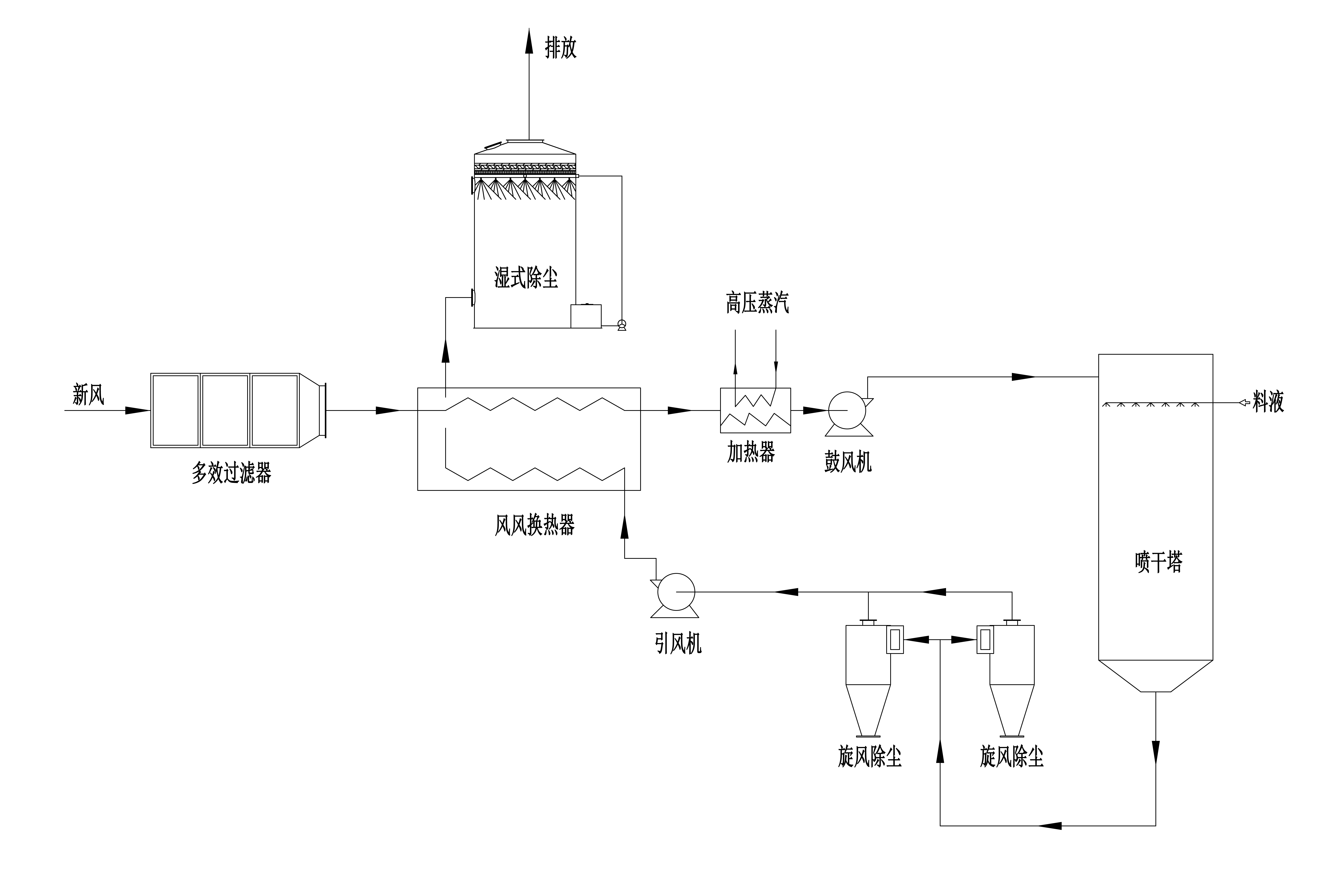
项目基本情况:新风首先进入多效过滤器,去除空气中的颗粒物杂质。接着,通过风风换热器进行热交换,初步调节空气温度。随后,空气进入加热器,利用约 280℃、0.7MPa 的高压蒸汽进行高效热交换加热,使其温度升至 185℃。升温后的新风由鼓风机送入喷雾干燥塔,与料液充分接触,完成烘干过程。烘干后,空气携带产品颗粒经塔底风管进入并联旋风除尘器,实现产品颗粒与废气的分离。产品颗粒从除尘器底部被收集并送至成品降温工艺设备,而废气则继续由引风机送入风风换热器进行热能回收,最后经过湿式除尘器,进一步去除掉其中的颗粒物质。最终,经排气筒排放至大气中。
排放风量:170000m³/h
烘干温度:185℃
烘干后温度:90℃

经济效益:
回收能量Q=8.14GJ/h。
蒸汽按GJ的热合价约为:65元/GJ。
计划年运行时间:7000h。
计划年回收价值(年节能费用):8.14GJ/h×65元/GJ×7000h/年≈370万元/年。
项目基本情况:新风首先进入多效过滤器,去除空气中的颗粒物杂质。接着,通过风风换热器进行热交换,初步调节空气温度。随后,空气进入加热器,利用约 280℃、0.7MPa 的高压蒸汽进行高效热交换加热,使其温度升至 185℃。升温后的新风由鼓风机送入喷雾干燥塔,与料液充分接触,完成烘干过程。烘干后,空气携带产品颗粒经塔底风管进入并联旋风除尘器,实现产品颗粒与废气的分离。产品颗粒从除尘器底部被收集并送至成品降温工艺设备,而废气则继续由引风机送入风风换热器进行热能回收,最后经过湿式除尘器,进一步去除掉其中的颗粒物质。最终,经排气筒排放至大气中。
排放风量:170000m³/h
烘干温度:185℃
烘干后温度:90℃

经济效益:
回收能量Q=8.14GJ/h。
蒸汽按GJ的热合价约为:65元/GJ。
计划年运行时间:7000h。
计划年回收价值(年节能费用):8.14GJ/h×65元/GJ×7000h/年≈370万元/年。
感谢您的关注,请填写一下您的需求,我们会尽快和您联系。
